Abessinian hyvin ratkaista vesi ongelmia maan päällä
Joka tapauksessa yksilölliseen rakentamiseen tarkoitetulla alueella on ennemmin tai myöhemmin ratkaistava ongelma vedellä. Optimaalinen ratkaisu on tehdä Abessinian hyvin omin käsin, koska sen suunnittelu on suhteellisen yksinkertainen. Lisäksi työ on täysin mahdollista pitää yhdessä päivässä.

Yleisesti ottaen suunnittelu
Tämä vedenpoistojärjestelmä on kaivo, jonka halkaisija on vain muutama senttimetri. Porauksella tai vasaralla voidaan luoda reikä maahan. Putken lopussa on erityinen kärki, jossa on suodatin, mikä helpottaa maanpinnan hukkumista.
Luettelo tärkeimmistä eduista
Ennen kuin mainitaan tällaisen kaivon tärkeimmät edut, on huomattava, että mahdollisuus käyttää vettä juomavedenä ei riipu lainkaan syvyydestä. Hyvin usein pinnalle lähempänä oleva neste on kemiallisen koostumuksen ansiosta puhtaampi.
Siksi työn päätyttyä on tehtävä analyysi raskasmetallien ja muiden aineiden pitoisuudesta.
- Suhteellisen alhainen hinta antaa mahdollisuuden luoda samanlaisia rakenteita monille väestön sosiaalisille ryhmille.
- Varsin suuri nopeus ja helppokäyttöisyys mahdollistavat ilman suuria laitteita.
- Ekologinen puhtaus on myös yksi etuista, koska hyvin tehty hyvin estetty ylempien vesivarojen tunkeutuminen.
- Tarvittaessa voidaan järjestää Abessinian kaivo talvella, mutta käyttö tulisi suorittaa vain lämmitetyssä huoneessa.
- Tämän vesilähteen rakentamiseen ei tarvita erityislupaa, jota ei voida sanoa artesiasta.
- Tämä rakenne voidaan purkaa ilman liikaa vaikeuksia ja asentaa muualle.

HUOM! Abessinian kaivon haitat voidaan laskea sormiin. Suurin haittapuoli on, että tällaisen kaivon luominen vaatii alueen erityisiä geologisia olosuhteita.
Laitteen perusedellytykset
Ennen kuin teet työtä tämäntyyppisen lähteen luomiseksi, on tarpeen tietää maaperän kerrosten sijainti ja tietyn alueen vesikerrosten raja. Maaperän rakenne voi vaihdella huomattavasti myös pienellä etäisyydellä, joten paikan päällä tehtävä tutkimus on tarpeen. Vesi voi olla melkein missä tahansa maaperässä, mutta vain hiekan kautta se tunkeutuu vapaasti, mikä tarkoittaa, että sitä voidaan pumpata vain siitä.

Toimitettavan nesteen tilavuus
Ensinnäkin Abessinian kaivon suorituskyky riippuu vesikerroksen paksuudesta eikä putken halkaisijasta ja tehdystä etäisyydestä. Jos järjestelmä on mahdollista rakentaa kokonaan, kylläisyys on 0,6 - 3 kuutiometriä tunnissa, mikä vastaa 10-50 litraa minuutissa.
Riippumaton työ
Työn aikana määritetään asennuspaikka, jonka jälkeen tehdään täydellinen sarja Abessinian kaivosta. Koko järjestelmä on upotettava maadoitukseen vaadittuun tasoon. Kun toimitat nestettä huipulle, ei ole vaikeuksia, jos vesisydämet sijaitsevat 5-8 metrin syvyydessä.

Tärkeimmät syvennyslaitteet
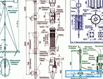
- Metallitanko sauvan muodossa, jonka halkaisija on 16 - 22 mm. Kun kaivat sisään, tämä kiinnitin voidaan helposti laajentaa niin, että puhaltimet putoavat suoraan suodatinosan kärjelle. Tällöin elementtien kierteiset liitokset kokevat vain vetolujuutta ilman, että ne altistuvat muodonmuutokselle.
- Isoäiti on erikoislaite, joka lähettää iskun kuormituksen kokonaan tuotteen runkoon. Tällaisessa luettelossa voi olla reikä tai insertti. Ensimmäisessä tapauksessa muodostetaan ohjausputki, joka on tiivistetty yläpuolelta tiukasti.
- TMyös alkuvaiheessa tarvitset pora, joka on tarkoitettu Abessinian kaivolle syvälle maapallolle, ennen kuin se menee.. Puutarhavastaavaa pidetään tehottomana, joten on parempi tehdä kehystyökalu. Tähän voidaan käyttää 440 mm: n hiiliterästä.

Lisätyökalu työhön
- Sammuttaja, jolla on voimakas puhallus edellä mainittuihin laitteisiin.
- Vasaraa käytetään yleensä elementtien vähäiseen puristamiseen ja muihin yksinkertaisiin toimintoihin.
- Hiomakoneen avulla putket leikataan erillisiin osiin, jotka on helppo asentaa.
- Poraa tarvitaan, jotta rei'itys tehdään alhaalta puolelta, jotta saat jonkinlaisen suodattimen.
- Hitsauskone on hyödyllinen järjestelmän yksittäisten osien kiinnittämiseen.
Rakennekomponentit
Vaikka Abessinian kaivojen paketit saattavat hieman erota, mutta se riittää useisiin elementteihin, jotka ovat varsin realistisia itsellesi. Seuraava on esimerkillinen kotitekoinen rakenne.
Kaikki fragmentit, mikäli halutaan, löytyvät ilman liikaa vaikeuksia.

- Sinkittyjä putkia käytetään perusviivana.
- Kumitiivisteet tarvitaan liitosten tiivistämiseen.
- Silikonikytkimiä käytetään yhdistämään järjestelmän elementtejä.
- Suodatin on muodostettu poraamisen jälkeen putken pieniin reikiin.
- Teräksinen kärki on välttämätön, jos haluat helpottaa vas-
- Käsipumpun tai tyhjiöelektroniikkalaitteen avulla otetaan vettä.
Täydentää! Tarvittaessa monet käsityöläiset tekevät tilauksesta valmiita paketteja - Abessinian kaivoa koko kokoonpanossa. Tämän vaihtoehdon on kuitenkin käytettävä lisää rahaa.
Laitteen menettely
Jotta Abessinian kaivoksen teknologia voitaisiin toteuttaa omin käsin, on tarpeen tutkia päätoimintojen järjestys, kun järjestelmä upotetaan sisäänpäin. Tiettyä aikataulua noudattaen voit tehdä työtä nopeasti ja tehokkaasti.

- Alkuvaiheessa porataan pieni läpimitta, jossa käytetään tavanomaista poraa, jossa on ylimääräisiä kyynärpäät. Samanlainen toimenpide jatkuu, kunnes kvartsit ja putoavat.
- Kun tavoite on saavutettu, työkalu poistetaan kaivosta, ja sen sijaan on sijoitettu rei'itetty teräs kärki. Kytkimen yläosa ja liitäntäputki.
- Seuraavaksi voit tehdä ylimääräisen suodattimen hienosta sora- tai marmorimerkistä, kaatamalla materiaalin sisälle. Tästä syystä järjestelmää ei siloiteta käytön aikana.
- Runkoputken vieressä maaperä on hyvin tukeva. Jos on tarvetta, kaada maa. Päävaraston avulla putki saostetaan alas.
- Kärjen tukkeutuminen jatkuu vesikerrokseen. Pituus kasvaa sinkittyjen kappaleiden avulla. Nestepinnan tulisi nousta ylärajaan noin 50-100 cm.
- Kaivossuodatin pestään päällystetystä savesta, jolle vesi pumpataan sisäpuolelle paineen alaisena. Näiden töiden jälkeen pumppu asennetaan Abessinian kaivoon laipalla.
- Viimeisessä vaiheessa pumpataan ulos samea vesi kunnes täydellinen selvennys. Suoritti myös viestinnän yhteydenpitoon liittyvän lopputyön.

Varoitus! Valmistettujen pakettien on täytettävä kaikki vaatimukset, muuten halkeamia ja murtumia voi muodostua maahan upotettaessa.
Lopussa
Esitetty ohje kertoo, miten Abessinian hyvin estetään ilman ammattitaitoista apua, kun käytät tavallisia esineitä ja lisävarusteita. Prosessin visuaalinen esittely auttaa tarjoamaan videon tässä artikkelissa.